How the Smart Hose Works

第5章 スマートハウスのはたらき


スマートハウス技術のいくつかの細部については、研究所や展示住宅プログラムで開発され、そのシステム自体は具体的な体験や使用を通して発展することになるなるだろう。しかしながらその基本的な姿は知られており、記述されることができる。


●5つの基本的な姿


(1) 住宅における現在の電気と通信とが分けられたシステム、これには電気供給や電話、ケーブルテレビ、防犯防災システム、そしてドアベルやサーモスタット、オーディオなど微弱な付加的な配線も含まれるが、これらは一つのシステムにまとめられるだろう。

住宅内のすべてのアウトレットは、この統一されたシステムによってサービスされることになる。今日の台無しになった住宅の住み手の夢は十分現実的なものとなるだろう。それらには照明や電話、さらに防犯センサーさえも含め、どのような機器や器具も、どんなアウトレットにも差し込むことができるだろう。


(2) ガス供給を受ける住宅では、どこかの部屋また希望した場所につけられた便利なガスアウトレットまでフレキシブルガス配管を添わせて、スマートハウスの配線は敷設されることになるだろう。

ポータブルガス器具は、こうしたアウトレットに接続されることが可能となる。機器の操作やガスの供給は、どちらもスマートハウスシステムによって電子的に監視されることになるだろう。


(3) 装置や機器への電気の供給は、装置や機器のチップとスマートハウスのネットワークインターフェースのチップとの間をつなぐ弱電信号線によってコントロールされ定常的にモニターされることになる。このチップとこれらのリンクは、クローズドループシステムと呼ばれるものの重要な要素になっている。

このシステムの当初のものは弱電線がクローズドループの通信線として使われるが、将来的には光ファイバーが使われることになるだろう。光ファイバーはデジタル信号にとっては優れた媒体であり、スマートハウス技術のさらに進んだ機器が、もしそうしたスピードを必要とするならば、非常に高速でのデータ送信が提供できる。

ファイバーは磁場による影響を受けない光線を用いて電子情報の伝送を行う。この磁場は通常の電力線を囲むようにあったり、機器やデバイスによって発生することもありうる。

これによってクローズドループ信号での干渉による障害の可能性がすべて取り除かれ、磁気による干渉からクローズドループを遮蔽するため、初期のシステムでは取り付けられるシールドのような防御策も不要になるだろう。


(4) 全ての機器を相互に、またコントロール機器とそして外部の世界と結ぶ内部コミュニケーションネットワークが含まれることになるだろう。クローズドループシステムと同様、このネットワークでも将来は光ファイバーが使われるに違いない。


(5) システムは1種類以上の電力を供給するといった未来的な能力を持つことになるだろう。この能力はプログラムドパワーと呼ばれている。

もっとも新しいスマートハウスシステムでは120/240Vの交流と12Vの直流との2種類が供給されるはずだ。後者の12Vは、次に示されるシステムの無停電電源(UPS)としてサービスされる。

将来的にはシステムは、少なくとももう一つの種類の電力の供給が可能である。将来システム開発における結論は、研究施設での今後の調査実験や消費者の期待や嗜好に関してのもっと詳しい情報を待たねばならない。著者はスマートハウスにおいては48Vの直流が最終的に加えられるのではないだろうかと考えている。

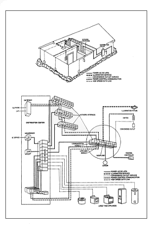
図4はスマートハウスの姿の一断面を示したものである。この図は後で示されるダイアグラムに示されているシステムの各々の部分が、住宅で実際にどう配置されるか読者が心に描くのを助けてくれるだろう。

図−4


●ネットワーク・インターフェース


読者の関心は特に地下室に設置された「ネットワーク・インターフェース:ここと各々の部屋に置かれた」という説明のついた機器に引き付けられる。

これらのコンポーネントには、きわめて重要なチップが内蔵されており、スマートハウスの心臓部分にもなっている。それらはスマートハウスとは何か、そしてそれはいかに働くかといった記述の中心となる部分を占めねばならない。

読者がとるべき最初のステップは、前章の図3で見てからずっと持ち続けているに違いない枝別れパターンの配線のイメージを取り去ることである。

枝別れパターンは、今日の住宅配線の正しい描写であるが、スマートハウスでは正しくないものである。スマートハウスでは電子的議長として機能するようすべてのネットワーク・インターフェースと接続された中央コンピュータさえもない。

スマートハウスでの正しい方法は、きわめて有能な小さな装置で構成される民主社会を考えることであり、こうした装置はそれぞれ同じ外部入力を受け、同様な機能を発揮することができ、すべて一緒に結び付けられている。

スマートハウスシステムは、一つに連結されたネットワーク・インターフェースの鎖になっている。図5はネットワーク・インターフェースとその接続の概念図である。

図−5

インターフェースの奥にあるのは配電盤から電力を受ける「バックプレーン」である。配電盤からの配線は家中の各々のネットワーク・インターフェースのバックプレーンに電流を送る。インターフェースの前面部分は半導体を登載したいくつかのモジュールからなっている。

左側のモジュールは通信モジュールと呼ばれている。このモジュールは電話やケーブルテレビシステムにつながっている。電力と同様、電話やケーブルテレビサービスも各々のネットワーク・インターフェースに搬送される。

通信モージュルの隣は機器モジュールである。このモジュールは機器とネットワーク間の内部コミュニケーションを担当している。全てのネットワーク・インターフェースにある機器モジュールは、次に示されるスマートハウス・ケーブルと似た一つにまとめられたケーブルで一体として接続される。

(内部コミュニケーションシステムのための配線に加えて、このケーブルにはテレビのための同軸ケーブルとオーディオの伝送用の線とが加えられているが、しかしコンビニエンス・アウトレットにつながっている正式なスマートハウス・ケーブルには含まれる電力線は必要ないだろう。)後で示すように照明、スイッチ、機器、センサーや局所コントローラは、すべてこの通信ネットワークに情報を供給することになる。

さて次に通信と機器モジュールの右側にあるモジュール・グループに進むことになる。これらはパワー・モジュールと呼ばれている。それぞれのパワー・モジュールにはチップが内蔵されており、それぞれただ一つのアウトレット、機器や設備に電力を供給する。

このモジュールを見ると、今日の住宅配線における枝別れパターンと、スマートハウスでの配線パターンとの違いを見ることができる。次に示されさらに図6に示されるように、個々のパワー・モジュールは部屋あるいはエリアの何らかの品物に直接接続されている。

図−6

ネットワーク・インターフェースは、それゆえそれぞれ個別に対応することができる。もしどれかが機能不調になっても、インターフェースのパワー・モジュールは、他の物の作動に影響与えることなくそれだけを切ることができる。スマートハウス・ネットワークの配列は星型(スターパターン)と呼ばれる。


●局所コントローラ


一つのモジュールは局所コントローラと呼ばれるコンポーネントにつながっている。このコンポーネントは住み手が何をさせようとしているかシステムに伝えるために使われる。

このコントローラは多くの形式の中から選択することができる。たとえば図7から11はタッチスクリーンの画面をいくつか示したものである。このスクリーンは、家の中の一つあるいは複数の場所に固定的に設置されるはずだ。

図−7

図−8

図−9

図−10

図−11

また他のタイプは、持ち運びできスマートハウスのいずれかのアウトレットに差し込まれ、それが何であるかシステムに認識されるはずだ。この携帯型コントローラは、第1章の図2のイラストでは10番目の項目として分類されている。このコントローラはテレビのリモコンのようにコードレスにもできるはずだ。

コントローラには必ずしもテレビ・ディスプレイを内蔵させる必要はない。他のタイプのものは、プッシュボタンや電話のボタンを使うことができる。そのうえさらに他の方法として、音声認識システムを通じての操作や、センサーや感知器からの入力に反応することもできる。

こうした付加機能のいくつかについては後の章で述べられるはずだ。消費者のニーズや好みがスマートハウスを使うのに有用なコントローラの種類を最終的に決めるだろう。


●コンビニエンス・アウトレット


図にある他のパワー・モジュールはコンビニエンス・アウトレットに仕えている。もちろん個々の部屋やエリアには多くのこうしたアウトレットがあり、別々のモジュールによってサービスされている。

ここでわれわれはスマートハウスの電子通信ハイウエイの大きな交差点に到着することになる。アウトレットを通じてスマートシステムはスマートな照明、機器、コントロール機器と「話をする」ことになる。システムはこの会話のために十分な能力を発揮する。

モジュールとコンビニエンス・アウトレットは、一つにまとめられたスマートハウス・ケーブルによって結ばれる。

このケーブルの正確な詳細製作仕様については、十分につめられていないが、一般的には電力搬送の電線とテレビの同軸ケーブル、電話やオーディオのペア線、クローズドループに使われる付加的な弱電線が収容されるだろう。

全ての線は適切な被覆がなされるはずだ。図12はスマートハウス・ケーブルのイラストを示したものである。

図−12

アウトレットは今日の電気アウトレットより多くのピンを持つはずだ。これは多くの電子製品でごく普通になっている多ピンプラグに似ている。個々のスマートハウス照明や機器は、このアウトレットに適合したプラグを持つようになるだろう。

スマートハウス・アウトレットとプラグのイラストは図13に示されている。このプラグを除けばスマートハウス照明や機器は、今日使われているものとそれほど違っては見えないはずだ。

図−13

しかしそれらはあるチップを内蔵させていることが特に異なる点になるだろう。このチップからの通信は、スマートハウスのネットワークのチップによって理解される。

これは接続される物のチップとネットワーク・インターフェースのモジュールのチップが情報を共有化できるような、共通な電子的言語とプロトコルを持っていると言いかえることもできる。

この通信プロセスの制定は、1984年の共同研究条例のもとでのプロジェクトとしてこのスマートハウス・プロジェクトが認可された主要な理由であった。

さまざまな言語やプロトコルを持ったシステムの開発が行われるのは、企業がそれぞれ独自のアプローチした場合の避けることのできない結果であり、住宅にこういったかたちで現代技術を持ち込む努力は、たいてい失敗に終わっているはずだ。

スマートハウスの照明や機器はネットワークに接続されることができるが、それらのスイッチが入れられるまでは、インターフェースとアウトレットを結んでいるケーブルやアウトレット、さらに接続されてた機器のコードにも電流は流れない。

著者や兄弟がスマートハウスで幼年時代を過ごしたならば、ハサミで照明のコードを切ってみようという元気な着想も、彼らを危険にさらすことにはならなかっただろう。


●実際の働きのなかでのクローズドループ


れわれがスマートハウスの機器のスイッチを入れるということについて話を進めよう。機器のチップは、機器が接続されているアウトレットを担当しているパワー・モジュールと即時通信の状態になっている。機器とシステムの信号回路はクローズドループとして結合されている。

電気を受けることが認められた物であることを、システムに対して機器は自ら確認をとる。−−そうでないたとえば子供が差し込んだバーベキュー串などは、チップを内蔵していないので、自ら確認はできない。

機器はさらにそれが結ばれる回路が住宅の電気回路であるかどうかに関しても確認をとる。それは電話ネットワークに結ばれる電話でもないし、弱電回路につながるセンサーでもない。

図14は実際の働きでのクローズドループを示している。クローズドループの構成部品には、機器のチップ、ネットワーク・インターフェースのチップ、そしてそれらをつなぐ双方向ケーブルがある。UPSは無停電電源である。

これは12Vの直流で、システムのチップの電源がその主要機能である。これについては配電盤についてふれるところで、もっと詳しく述べることにする。

図−14

上記の情報に対応してネットワーク・インターフェースのチップは、機器に電流を供給する。それと同時に図15に示すように機器のチップとネットワークのチップとの間の双方向通信が開始される。

図−15

こうして開始された双方向通信は、機器のスイッチが入っている間じゅう続けられる。もし機器が不調になったり、過電流を引き起こしたり、ショートしたり、アース不良になったとき、インターフェースのチップはこの情報を、機器のチップから受け取る。

システムは図16に示すように、ただちに電力供給を停止する。機器とそのコード、アウトレット、さらにネットワーク・インターフェースとアウトレットを結ぶ電力線にはすべて電気は流れなくなる。

図−16


●壁スイッチ


図5の他のモジュールは、壁スイッチに接続されている。今日の配線での壁スイッチは、特定なアウトレット、機器や設備と結ばれており、それに関してだけON/OFFを行う。

スマートハウスのこうしたスイッチは、パワー・モジュールに結ばれている。スイッチが入れられたとき、接続されているパワー・モジュールに信号を送る。

つぎにこのパワー・モジュールは、機器あるいは制御しようとしている機器のパワー・モジュールに信号を送る。機器あるいは制御しようとされる機器の選択は、住み手の意志で決ってくる。

おそらく壁スイッチは、住み手が考える最もよいように、住んでいる間に便利さに合わせ設定されるだろう。使ってみて、あるいは住宅の間取りの変更で設定を変更したい場合は、住み手がタッチスクリーンや局所コントローラを使って設定できる。


●電話、照明、センサー


ネットワーク・インターフェースがサービスする他の物に電話(どんなアウトレットに差し込むことができるが)、固定された照明器具、火災や防犯センサーなどが含まれる。

センサーは直接ネットワーク・インターフェースに配線することもできるし、アウトレットに差し込むこともできる。それらの状態はたえずモニターされており、住み手が望むなんらかの方法で、センサーの状態の変化に反応するよう、ネットワークに指示することができる。

その選択については第8章で述べられている。


●トータルシステム


ネットワークの主要な役割と合わせ、そのフルシステムを見ることにする。図17は配電盤と4つのネットワーク・インターフェースを持ったスマートハウス・ネットワークの概念図である。もちろん通常の住宅ではネットワーク・インターフェースの数はもっと多いに違いない。

標準的な電力サービスは、「ACサービス」と示された位置から住宅に入ってくる。主回路遮断器を通った後、120Vと240Vの標準的なサービスは、ネットワーク・インターフェースのバックプレーンに電気を送るため、図のブロック#1を通じて回路遮断器へ進んで行く。これらのインターフェースは、サービスするそれぞれの機器へ15アンペアまで供給できる。

ブロック#2は、チップの電源となる直流12Vを供給するはずだ。主電源が停電しても蓄電池で続けられるので無停電電源(UPS)と呼ばれている。

その場合UPSは、72時間までマイクロプロセッサー・チップに電気を継続でき、その記憶保持させる。さらにタイマー機能やガス機器の着火用センサー、感知器の機能保持といったような弱電による機能も維持できる。

第4章で述べた電磁干渉(EMI)や電波干渉(RFI)は、この図に示されていない処理装置を通して制御される。タッチダウンプレイといったその処理によって、テレビ画面のゆれや横線はもう跳ね回らなくなるはずである。

図の下の部分に示されているように大型の据付設備は、専用線で回路遮断器から直接電力の供給を受けることになるだろう。しかしながらこうした機器は、図の左下のコーナーに示された専用ネットワーク・インターフェースによって制御されるだろう。

このインターフェースは、機器自体あるいは家中の他のインターフェースからの信号に応答できる。

最初の段階のようにスマートハウスの全ての機器が交流120Vか240Vを使うとは、将来的にはおそらく限られないだろう。多くのほとんどの家庭用機器にとって、直流はよい選択である。

トーマス・エジソンは彼の意見として、交流を住宅で使うようなばかげたことを行う人はいないはずだと言ったことが記録にある。彼のコメントは、偉大な科学者さえも近視眼の実例としてしばしば引用されている。しかし実際この場合もエジソンは、他の場合と同様、技術的に正しいものであった。

交流は電力低下を防止できるので長距離の送電に関して、直流より優れている。しかし直流は住宅での使用では、しばしば優れたものとなっている。

19世紀の終わり電力サービスが初めて開始された頃、遠方の発電所から運ばれた交流を、地域で変換する方法が考えられた。しかしおそらく経済性と迅速性の組合せといった理由からだと思うが、その変換は普通は行われず、長距離送電で交流が選択されただけでなく、最終的に住宅での標準にもなった。

多くの機器はにもかかわらず直流で動いており、そうでないものも直流に変えることによって、さらによくなるはずである。テレビは直流で動いており、機器の通過する前に、取り込まれた交流を直流に変換するよう電源に求めている。

同様なことがホームコンピュータや住宅内のほとんどの電子機器にあてはまる。電球でさえも、交流の毎秒60回の極性の反転で加えられるストレスをフィラメントが受けることがなくなれば、もっと長持ちするに違いない。

スマートハウスが照明や機器の電源として交流と直流を提供しようとした場合、交流モータはブラシのない直流モータに置き換え可能である。もし洗濯機のような大型機器が住宅での直流の選択権を十分利用するよう設計しなおされると、小さくなりメンテナンスの必要も少ない直流モータを登載することになるだろう。

これに加え、モータの速度さらに回転方向さえも、モータの受ける直流の電流量と極性の関数になっている。これはネットワーク・インターフェースで制御でき、その速度調整のため必要とされる高価で壊れやすい変速装置は不要になるに違いない。周期の時間調節はネットワーク・インターフェースで処理され、個別のタイマーも必要なくなる。

直流はあまり知られていない分野でも、重要な働きを持つことになるだろう。たとえば次の章で住宅のゾーン温度管理について述べる。

住宅で直流が使用できるならば、直流モータの速度は、供給される電流量の直接的関数であるので、暖冷風を循環させている送風機の速度をOFFから全速まで全ての段階を容易に十分に制御できるはずである。

いわゆる温水暖房システムでの室暖房機器への温水循環ポンプの速度も直接的に制御できるだろう。直流がない場合、容易には使えないバルブや送風機も、ゾーン温度管理の有用な道具として加えられることができる。

こうした考察とともに、われわれはスマートハウスに関してシステム技術の記述から、スマートハウスに何ができるかといった話に移ってきている。次の章ではいくつかのシナリオと可能性の探索を始めることにする。


Last modified: Tue May 14 11:30:00 JST 1996
(c) Dr.Shigeaki Iwashita

ホームページに戻る。